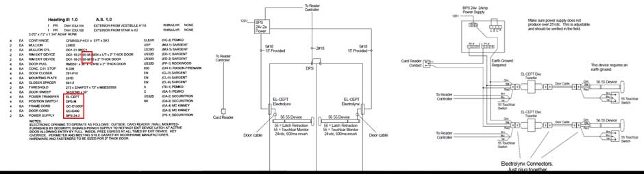
Custom Wiring Drawings - Fast
Self-paced and intuitive system will create wiring drawings specific to your project.
Just enter the electrical part codes and let the system craft these drawings for you.
Typical scenarios will be provided in MINUTES.
Self-paced and intuitive system will create wiring drawings specific to your project.
Just enter the electrical part codes and let the system craft these drawings for you.
Typical scenarios will be provided in MINUTES.